大東海無錫泵業有限公司
銷售總部:江蘇無錫新吳區長江路21-1號創源大廈309
生產基地:無錫市東港鎮
銷售熱線:0510-82108358
銷售熱線:0510-82116911
聯系電話:13395114288
QQ: 2634113519


大東海無錫泵業有限公司
銷售總部:江蘇無錫新吳區長江路21-1號創源大廈309
生產基地:無錫市東港鎮
銷售熱線:0510-82108358
銷售熱線:0510-82116911
聯系電話:13395114288
QQ: 2634113519



WQR型熱水潛水排污泵是依靠葉輪的轉動在泵體內部形成離心力,通過離心力將含有固體顆粒、含有化纖纖維的介質排送出去。具有百分之百耐120度高溫,安裝方便,應用廣泛等優點。熱水潛水排污泵配套用的材質如下,軸承:進口耐高溫軸承;2機封:耐高溫機封;密封圈:耐高溫密封圈;電纜:耐高溫防水電纜;電機:百分之百耐高溫的全銅電機;IP65的防護等級。
1. 葉輪直接連接于電機軸,噪音小,振動低,運行穩定。
2. 造型美觀,結構緊湊,占地面積小,減少工程成本。
3. 動靜兩端密封都是使用高端硬質合金鋼,可靠的機械密封,保證介質的輸送。
4. 可配套使用自動控制柜,能夠自動起停,實時顯示各個參數,便于實時監控,無需人為操作。
熱水潛水排污泵的使用條件
1. 無易燃易炸混合物的場所
2. 電壓380v、電頻50赫茲、三相交流電源。
3. 介質溫度不超過120度。
現在市場上WQR型熱水潛水排污泵很多,那熱水潛水排污泵哪家好呢?大東海泵業專業生產的熱水潛水排污泵、自吸泵型號很齊全,歡迎大家前來咨詢、選購。
1. 化工、鋼鐵冶金、大型洗浴中心等鍋爐熱水輸送
2. 燃料、熱油等高溫熱物質的輸送
3. 食品加工中心、酒店洗衣房
4. 酒店廚房排污、鋼鐵廠抽送熱水
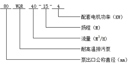
| 型 號 |
口 徑 (mm) |
流 量 (m3/h) |
揚 程 (m) |
功 率 (kw) |
轉 速 (r/min) |
效 率 (%) |
| 25WQR8-22-1.1 | 25 | 8 | 22 | 1.1 | 2825 | 38.5 |
| 32WQR12-15-1.1 | 32 | 12 | 15 | 1.1 | 2825 | 40 |
| 40WQR15-15-1.5 | 40 | 15 | 15 | 1.5 | 2840 | 45.1 |
| 40WQR15-30-2.2 | 40 | 15 | 30 | 2.2 | 2840 | 48 |
| 50WQR20-7-0.75 | 50 | 20 | 7 | 0.75 | 1390 | 54 |
| 50WQR10-10-0.75 | 50 | 10 | 10 | 0.75 | 1390 | 56 |
| 50WQR20-15-1.5 | 50 | 20 | 15 | 1.5 | 2840 | 55 |
| 50WQR15-25-2.2 | 50 | 15 | 25 | 2.2 | 2840 | 56 |
| 50WQR18-30-3 | 50 | 18 | 30 | 3 | 2880 | 58 |
| 50WQR25-32-5.5 | 50 | 25 | 32 | 5.5 | 2900 | 53 |
| 50WQR20-40-7.5 | 50 | 20 | 40 | 7.5 | 2900 | 55 |
| 65WQR25-15-2.2 | 65 | 25 | 15 | 2.2 | 2840 | 52 |
| 65WQR37-13-3 | 65 | 37 | 13 | 3 | 2880 | 55 |
| 65WQR25-30-4 | 65 | 25 | 30 | 4 | 2890 | 58 |
| 65WQR30-40-7.5 | 65 | 30 | 40 | 7.5 | 2900 | 56 |
| 65WQR35-50-11 | 65 | 35 | 50 | 11 | 2930 | 60 |
| 65WQR35-60-15 | 65 | 35 | 60 | 15 | 2930 | 63 |
| 80WQR40-7-2.2 | 80 | 40 | 7 | 2.2 | 1420 | 52 |
| 80WQR43-13-3 | 80 | 43 | 13 | 3 | 2880 | 50 |
| 80WQR40-15-4 | 80 | 40 | 15 | 4 | 2890 | 57 |
| 80WQR65-25-7.5 | 80 | 65 | 25 | 7.5 | 2900 | 56 |
| 100WQR80-10-4 | 100 | 80 | 10 | 4 | 1440 | 62 |
| 100WQR110-10-5.5 | 100 | 110 | 10 | 5.5 | 1440 | 66 |
| 100WQR100-15-7.5 | 100 | 100 | 15 | 7.5 | 1440 | 67 |
| 100WQR85-20-7.5 | 100 | 85 | 20 | 7.5 | 1440 | 68 |
| 100WQR100-25-11 | 100 | 100 | 25 | 11 | 1460 | 65 |
| 100WQR100-30-15 | 100 | 100 | 30 | 15 | 1460 | 66 |
| 100WQR100-35-18.5 | 100 | 100 | 35 | 18.5 | 1470 | 65 |
| 125WQR130-15-11 | 125 | 130 | 15 | 11 | 1460 | 62 |
| 125WQR130-20-15 | 125 | 130 | 20 | 15 | 1460 | 63 |
| 150WQR145-9-7.5 | 150 | 145 | 9 | 7.5 | 1440 | 63 |
| 150WQR180-15-15 | 150 | 180 | 15 | 15 | 1460 | 65 |
| 150WQR180-20-18.5 | 150 | 180 | 20 | 18.5 | 1470 | 75 |
| 150WQR180-25-22 | 150 | 180 | 25 | 22 | 1470 | 76 |
| 150WQR130-30-22 | 150 | 130 | 30 | 22 | 1470 | 75 |
| 150WQR180-30-30 | 150 | 180 | 30 | 30 | 1470 | 73 |
| 150WQR200-30-37 | 150 | 200 | 30 | 37 | 1480 | 70 |
| 200WQR300-7-11 | 200 | 300 | 7 | 11 | 970 | 73 |
| 200WQR250-11-15 | 200 | 250 | 11 | 15 | 970 | 74 |
| 200WQR400-10-22 | 200 | 400 | 10 | 22 | 1470 | 76 |
| 200WQR400-13-30 | 200 | 400 | 13 | 30 | 1470 | 73 |
| 200WQR250-15-18.5 | 200 | 250 | 15 | 18.5 | 1470 | 72 |
| 200WQR300-15-22 | 200 | 300 | 15 | 22 | 1470 | 73 |
| 200WQR250-22-30 | 200 | 250 | 22 | 30 | 1470 | 71 |
| 200WQR350-25-37 | 200 | 350 | 25 | 37 | 1980 | 75 |
| 200WQR400-30-55 | 200 | 400 | 30 | 55 | 1480 | 70 |
| 250WQR600-9-30 | 250 | 600 | 9 | 30 | 980 | 74 |
| 250WQR600-12-37 | 250 | 600 | 12 | 37 | 1480 | 78 |
| 250WQR600-15-45 | 250 | 600 | 15 | 45 | 1480 | 75 |
| 250WQR600-20-55 | 250 | 600 | 20 | 55 | 1480 | 73 |
| 250WQR600-25-75 | 250 | 600 | 25 | 75 | 1480 | 73 |
| 300WQR800-12-45 | 300 | 800 | 12 | 45 | 980 | 76 |
| 300WQR500-15-45 | 300 | 500 | 15 | 45 | 980 | 70 |
| 300WQR800-15-55 | 300 | 800 | 15 | 55 | 980 | 73 |
| 300WQR600-20-55 | 300 | 600 | 20 | 55 | 980 | 75 |
| 300WQR800-20-75 | 300 | 800 | 20 | 75 | 980 | 78 |
| 300WQR950-20-90 | 300 | 950 | 20 | 90 | 980 | 80 |